产品中心左侧装饰图片
左侧底部装饰图片
新闻动态

当前位置: 首页 > 新闻动态

一文读懂PVC电缆回收

文章来源: 更新时间:2026-03-25 02:55:03

【摘要】聚氯乙烯(PVC)是通用聚合物,在全世界聚合物消耗量中仅次于聚乙烯居第二位。然而,目前废PVC的回收利用不如PE或PET广泛。电线电缆的绝缘层是软PVC的主要应用领域。由于电线电缆粉末中含有铅和镉等添加剂,因此被认为是有毒的废物,为此废电缆绝缘层的掩埋和焚烧都被严格限制。由于上述限制,电缆的封闭回收是首选方案。
  聚氯乙烯(PVC)是通用聚合物,在全世界聚合物消耗量中仅次于聚乙烯居第二位。然而,目前废PVC的回收利用不如PE或PET广泛,这主要是因为PVC通常用于长期使用的场合,不像其他塑料商品使用完一次后进入市政固体垃圾中。
 
  大多数PVC长期使用的场合,为管道、窗框、房屋墙板、电线和电缆绝缘层及地板材料。因此,PVC属非市政固体垃圾,实际上中长期使用的产品占PVC总产量的85%。在许多地方,可回收的PVC收集量不足,并且常常是跟多种其他塑料混合在一起,这给其分离回收利用也带来了一定的困难。
 
  电线电缆的绝缘层是软PVC的主要应用领域。西欧生产的PVC约9%,美国产量的4%用于电缆。随着垃圾掩埋物中有毒材料的渗出相关法规的出台,由于电线电缆粉末中含有铅和镉等添加剂,因此被认为是有毒的废物,为此废电缆绝缘层的掩埋和焚烧都被严格限制。由于上述限制,电缆的封闭回收是首选方案。
电线电缆绝缘层
  电线电缆绝缘层
 
  塑料绝缘粉末可直接模压成有用的制品,由于它的混合性,因此只适用于性能要求不高(非技术性)场合。这些粉末是塑料绝缘材料的混合物,如PE、交联PE、PVC、交联PVC、各种橡胶和含氟聚合物及铜粉。这些杂质降低了再模压产品的拉伸强度和伸长率。
由PVC电缆废料制备的PVC挤出制品的性能
  由PVC电缆废料制备的PVC挤出制品的性能
 
  电缆绝缘层的清洁和回收过程由5个主要步骤组成:
 
  切断(分开金属和塑料);
 
  粗筛;
 
  高速洗涤;
 
  密度分离(采用3种密度溶液);
 
  漂洗。
 
  这个过程的特点是为了使回收PVC无污染,采用高速洗涤3种密度溶液的密度分选及熔融过滤和干燥;熔融过滤以达到无杂质。
清洁回收.webp
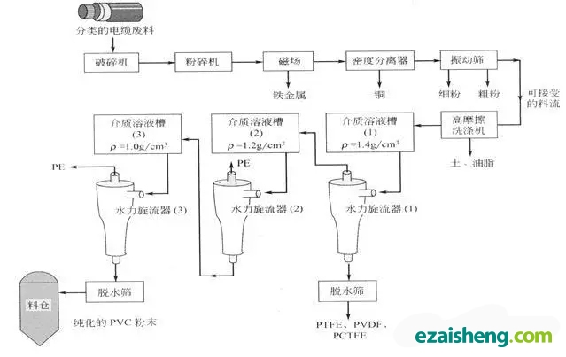
  PVC电缆回收过程示意
 
  混合的电缆废料通常装成大包或装在容器里运送到工厂,并在一定程度上对电缆进行分类。废电缆料的分类能够保证得到稳定的纯PVC。
 
  电缆废料被送到切割机中进行第一步切割,随后通过粉碎将金属线从塑料绝缘体中分离出来。粉碎过程中的磁场能够清除任何铁金属。粉碎后的材料运送到重力沉降分离器,聚合物和金属得以分离。纯化的PVC从重力沉降分离器中移走,而大多数材料重新返回到分离器中直到达到所需要的纯度。
 
  分离后,用振动筛对塑料粉末进行分类,将其分为3个主要流即粗流、精细流和可接受流(即产品)。粗流粒子太粗的材料的组成取决于滤网的尺寸和给料电缆的种类,但通常由束状纺织物(聚酯)、大块的未粉碎的绝缘层及外来杂质(如木材、塑料薄膜等)组成。精流即太细的粒子是粉碎的铜粉和粉碎的聚合物的混合物。
 
  产品流被输送到高摩擦的清洗设备中,经过该过程塑料中不含有切断阶段未分离出的铜线。然后将材料放人含有密度分离介质的槽中,槽中的介质由密度为1.40g/cm3的盐的水溶液组成。粉末和分离介质被泵打人一系列水力旋流器中。这些水力旋流器的操作原理如下图所示。塑料粉末粒子悬浮在分离介质中,而重的杂质如残余金属则下沉。
能够根据密度去掉PVC中杂质的水力旋流器的工作原理.webp
  能够根据密度去掉PVC中杂质的水力旋流器的工作原理

       在第一个水力旋流器中,密度大于1.40g/cm的材料被输送到脱水筛带走。返回的料流主要由含氟聚合物组成,如聚四氟乙烯、聚三氟氯乙烯、聚偏二氯乙烯和氟化乙烯一丙烯共聚物等。
 
  将料流从盐溶液中分离出来,并加到第二种介质中(ρ=1.20g/cm3)。将这种浆状物输送到第二个水力旋流器中,密度小于1.20g/cm的材料被分离出来,脱水并移走。返回的料流主要是由PE、聚对苯二甲酸乙二酯(PET)、铝片及聚酯纤维组成。
 
  最后料流转移到最后一种介质溶液中(ρ=1.00g/cm3)和第三个水力旋流器中。纯化的PVC底流倒入离心清洗机中,溢流(主要是PE)倒入振动筛中回收。纯化的PVC在离心清洗机中用干净水清洗去掉残余的盐,倒入燃气式旋转干燥机中。干燥的PVC储存在料仓中以备再用。
 
  从电线电缆中回收的PVC主要应用于地板垫、园艺用胶管、地面砖和卡车挡泥板,也可用作隔音和减震材料。由电缆回收的PVC具有较好的机械性能,但在挤出过程中杂质会迁移到表面,因此表观性能不令人满意。
 
  为了保证PVC电线电缆绝缘材料的封闭回收,必须采取措施去掉比上述的湿法回收过程更多的杂质。这可通过熔体过滤进一步纯化PVC使回收PVC达到绝缘所需的纯度。绝缘要求的关键性能是介电强度,微量的导电体的存在对绝缘体的介电强度有显著的影响。
【返回列表】

上一篇 : 生物可分解显示器将减少电子垃圾?

下一篇 : 聚苯乙烯的常用回收工艺